一、矿场油气集输的任务及内容
矿场油气集输是指把各分散油井所生产的油气集中起来,经过必要的初加工处理,使之成为合格的原油和天然气,分别送往长距离输油管线的首站(或矿场原油库)或输气管线首站外输的全部工艺过程。
概括地说,矿场油气集输的工作范围是以油井井口为起点,矿场原油库或输油、输气管线首站为终点的矿场业务;主要任务是尽可能多的生产出符合国家质量指标要求的原油和天然气,为国家提供能源保障;具体工作内容包括油气分离、油气计量、原油脱水、天然气净化、原油稳定、轻烃回收、含油污水处理等工艺环节。
二、矿场油气集输流程
矿场油气集输流程是油气在油气田内部流向的总说明。它包括以油气井井口为起点到矿场原油库或输油、输气管线首站为终点的全部工艺过程。矿场油气集输流程可按多种方式划分。
(一)按布站级数划分
在油井的井口和集中处理站之间有不同的布站级数,据此可命名为一级布站流程、二级布站流程和三级布站流程。
一级布站流程是指油井产物经单井管线直接混输至集中处理站进行分离、计量等处理。该流程适用于离集中处理站较近的油井。
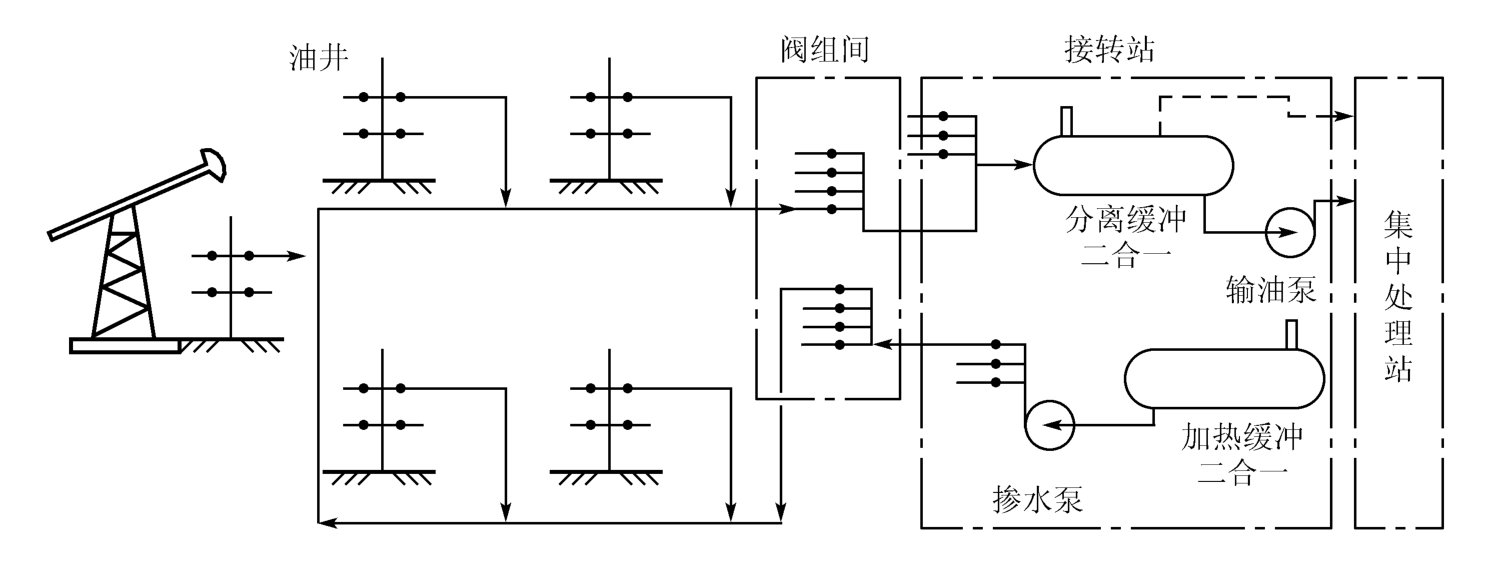
二级布站流程(见图7-2)是指油井产物先经单井管线混输至计量站,在计量站分井计量后,再分站(队)混输至集中处理站处理。该流程适用于油井相对集中、离集中处理站不太远、靠油井压力能将油井产物混输至集中处理站的油区,一般是按采油队布置计量站。

图7-2 二级布站集输流程
三级布站流程是指油井产物在计量站分井计量后,先分站(队)混输至接转站,在接转站进行气液分离,其中的液相经加压后输至集中处理站进行后续处理,气相由油井压力输至集中处理站或天然气处理厂进行处理。该流程适用于离集中处理站较远、靠油井压力不能将油井产物混输至集中处理站的油区。
总体而言,二级布站流程是较合理的布站方式,其特点是密闭程度较高,油气损耗较少,能量利用合理,便于集中管理。但在实际应用中,要根据具体情况具体分析确定布站方式。
(二)按加热降黏方式划分
我国油田生产的原油多数是“三高(高含蜡、高凝点、高黏度)”原油,一般采用加热方式输送。按加热方式的不同可分为井口加热集输流程、伴热集输流程(蒸汽伴热或热水伴热)、掺合集输流程(掺蒸汽、掺热油、掺热水、掺活性水)和井口不加热集输流程等。
1.井口加热集输流程
井口加热集输流程如图7-3所示。油井产物经井口加热炉加热后,进计量站分离计量,再经计量站加热炉加热后,混输至接转站或集中处理站。这是目前我国油田应用较普遍的一种集输流程。

图7-3 井口加热集输流程
1—井口水套加热炉;2—计量分离器;3—计量站水套加热炉;4—计量仪表
2.伴热集输流程
伴热集输流程是用热介质对集输管线进行伴热的集输流程,按所用的伴热介质不同可分为蒸汽伴热集输流程和热水伴热集输流程。
图7-4为蒸汽伴热集输流程,通过设在接转站内的蒸汽锅炉产生蒸汽,用一条蒸汽管线对井口与计量站间的混输管线进行伴热。

图7-4 蒸汽伴热集输流程
1—生产、计量分离器;2—除油分离器;3—缓冲油罐;4—外输油泵;5—外输加热炉;6—锅炉;7—水池
图7-5为热水伴热集输流程,通过设在接转站内的加热炉对循环水进行加热。去油井的热水管线单独保温,对井口装置进行伴热;回水管线与油井的出油管线一起对油管线进行伴热。
这两种流程比较简单,适用于低压、低产、原油流动性差的油区的伴热集输,但需有蒸汽产生设备或循环水加热炉,一次性投资大,运行中热损失大,热效率较低。
3.掺合集输流程
掺合集输流程是将具有降黏作用的介质掺入井口出油管线中,以达到降低油品黏度、实现安全输送的目的。常用作降黏介质的有蒸汽、热稀油、热水和活性水等。
图7-6为掺稀油集输流程。稀油经加压、加热后从井口掺入油井的出油管线中,使原油在集输过程中的黏度降低。该流程适用于地层渗透率低、产液量少、原油黏度高的油井,但设备较多,流程复杂,需要有适于掺合的稀油。

图7-5 热水伴热集输流程
1—生产、计量分离器;2—除油分离器;3—缓冲油罐;4—外输油泵;5—外输加热炉;6—缓冲水罐;7—循环水泵;8—循环水加热炉

图7-6 掺稀油集输流程
1—来油计量阀组;2—加热炉;3—三相分离器;4—脱水泵;5—沉降罐;6—脱水加热炉;7—电脱水器;8—净化油罐;9—稀油分配计量阀组;10—稀油加热炉;11—外输泵;12—流量计;13—稀油缓冲罐;14—掺油泵;15—天然气去气体净化站;16—净化原油外输;17—稀油进站;18—含油污水去污水站
图7-7为掺活性水集输流程。通过一条专用管线将热活性水从井口掺入油井的出油管线中,将原油变成水包油型的乳状液,使原来油与油、油与管壁间的摩擦变为水与水、水与管壁间的摩擦,以达到降低油品黏度的目的。该流程适用于高黏度原油的集输,但流程复杂,管线、设备易结垢,后端需要增加破乳、脱水等设施。
4.井口不加热集输流程
图7-8为井口不加热集输流程,是随着油田开采进入中、后期,油井产液中含水不断增加而采用的一种集输方法。由于油井产液中含水的增高,一方面使采出液的温度有所提高,另一方面使采出液可能形成水包油型乳状液,从而使得输送阻力大为减小,为井口不加热、油井产物在井口温度和压力下直接混输至计量站创造了条件。

图7-7 掺活性水集输流程

图7-8 井口不加热集输流程
(三)按布管形式划分
按通往井口管线的根数可分为单管集输流程、双管集输流程和三管集输流程等。此外,还有环形管网集输流程、枝状管网集输流程、放射状管网集输流程、米字形管网集输流程等。
单管集输流程是指井口与计量站之间只有一条油井产物混输管线,如图7-3所示的加热集输流程。双管集输流程是指井口与计量站之间有两条管线,一条输送油井产物,另一条输送热介质,实现降黏输送,如图7-7所示的掺活性水集输流程。三管集输流程是指井口与计量站之间有三条管线,一条输送油井产物,另外两条实现热介质在计量站与井口之间的循环,如图7-5所示的热水伴热集输流程。
环形管网集输流程如图7-9所示,是用一条通往接转站或集中处理站的环形管道将油区各油井串联起来,实现二级或一级布站。该流程多用于油田外围油区的集输。
(四)按油气集输系统密闭程度划分
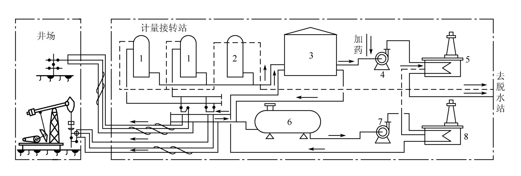
按油气集输系统密闭程度可划分开式集输流程和密闭集输流程。
开式集输流程是指油井产物从井口到外输之间的所有工艺环节当中,至少有一处是与大气相通的,如图7-10中的6、9、13等储油罐处。这种流程运行管理的自动化水平要求不高,参数容易调节,但油气的蒸发损耗大,能耗大。
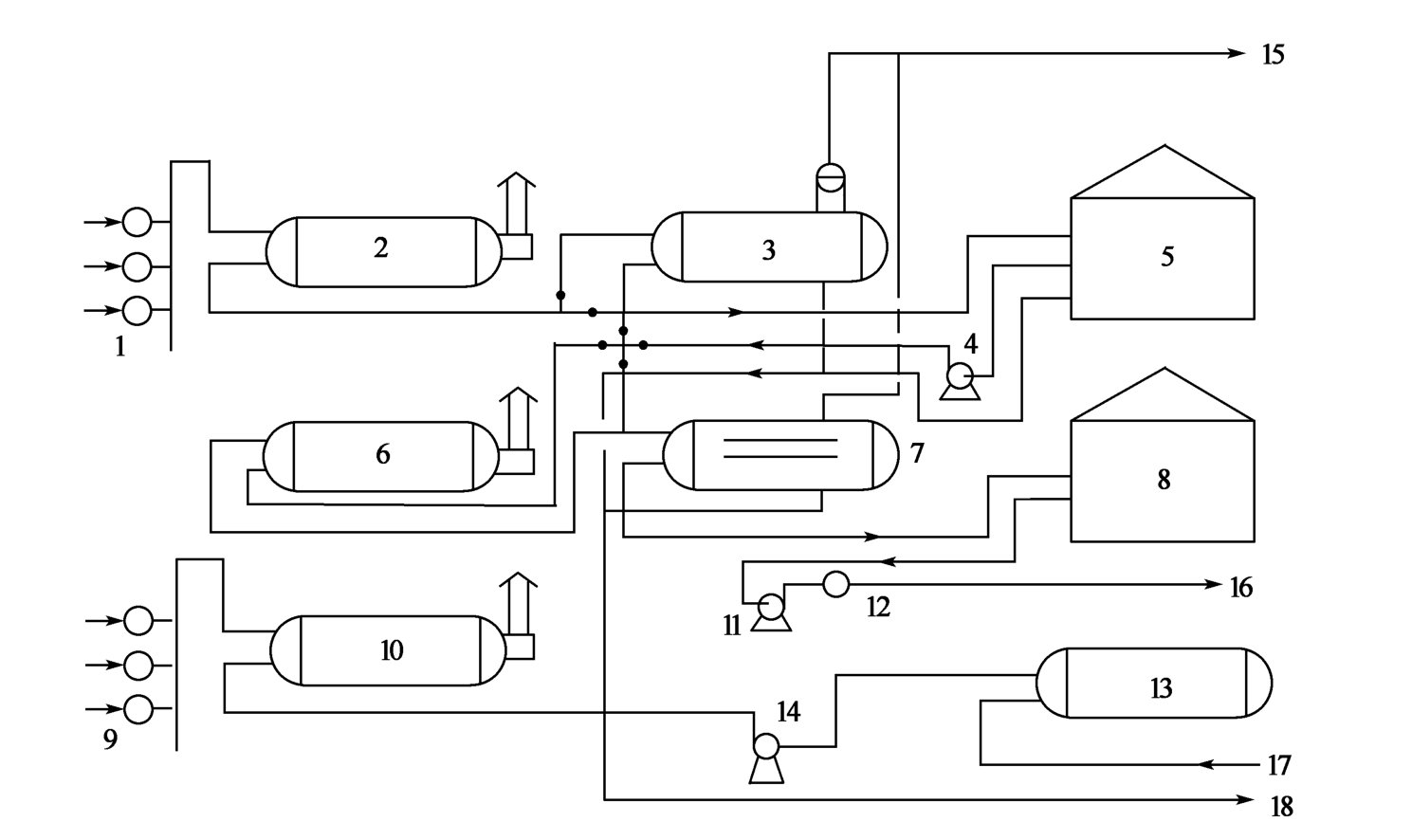
密闭集输流程是指油井产物从井口到外输之间的所有工艺环节都是密闭的,如图7-11所示。这种流程减少了油气的蒸发损耗,降低了能耗,但由于整个系统是密闭的,若局部出现参数波动,会影响到整个系统,要求运行管理的自动化水平较高。

图7-9 单管环形管网集输流程

图7-10 开式集输流程
1—计量分离器;2—液体流量计;3—气体流量计;4、5—一级、二级油气分离器;6、9、13—储油罐;7、11—一级、二级脱水泵;8、15—脱水、外输加热炉;10—污水泵;12—电脱水器;14—外输油泵

图7-11 密闭集输流程
1—计量分离器;2—液体流量计;3—气体流量计;4、5—一级、二级油气分离器;6、10—压力缓冲罐;7—脱水泵;8、12—脱水、外输加热炉;9—电脱水器;11—外输油泵
(五)海上油田集输流程
目前通用的海上油气生产和集输系统流程主要有半海半陆式集输流程和全海式集输流程两种模式。
半海半陆式油气集输流程适用于离岸近的中型油田和油气产量大的大型油田。它是由海上平台、海底管线和陆上终端构成等部分组成的,如图7-12所示。
全海式集输流程是指油气的生产、集输、处理、储存均是在海上平台进行的,处理后的原油在海上直接装船外运。此流程适用于远离岸边的中小型海上油田。

图7-12 半海半陆式油气集输流程
三、油气初加工处理
在石油的开采过程中,伴随着原油的采出,同时也采出一定量的伴生气、水、泥沙等。在实际生产过程中,需对油井采出液进行必要的初加工处理,从而得到合格的原油和天然气。
(一)油气分离
油气分离是油田油气处理的首要环节,它是借助于油气分离器来实现油、气、水、砂等的分离。
油气分离器是油气田用得最多、最重要的设备之一,其类型很多。在生产实际过程中,应用较多的是卧式两相油气分离器和卧式油气水三相分离器等。
1.卧式油气两相分离器
卧式两相油气分离器的结构如图7-13所示,流体由油气混合物入口进入分离器,经入口分流器后,流体的流向和流速发生突变,使油气得到初步分离。在重力的作用下,分离后的液相进入集液部分,在集液部分停留足够的时间(我国规定:一般原油在分离器内的停留时间为3min,起泡原油为5~20min),使液相中的气泡上升到液面进入气相。集液部分的液相最后经原油出口流出分离器进入后续的处理环节。来自入口分流器的气体则分散在液面上方的重力沉降部分,使气体所携带的粒径较大的油滴(>100μm)靠重力沉降到气—液界面。未沉降下来的油滴则随气体进入除雾器,在除雾器内聚结、合并成大油滴,靠重力沉降到集液部分,脱出油滴的气体经气体出口流出分离器。
图7-13 卧式油气两相分离器
1—油气混合物入口;2—入口分流器;3—重力沉降部分;4—除雾器;5—压力控制阀;6—气体出口;7—出油阀;8—原油出口;9—集液部分
2.卧式油气水三相分离器
两相油气分离器只是简单地将油井产物分成气液两相。实际上,油井产物是油、气、水等的混合物,在油气分离的同时,也要实现水的分离。
图7-14 卧式油气水三相分离器
1—油气混合物入口;2—入口分流器;3—重力沉降部分;4—除雾器;5—压力控制阀;6—气体出口;7—挡油板;8—出油口;9—出水口;10—挡水板;11—油池;12—水室
卧式三相油气水分离器可以实现油气水的分离,其结构如图7-14所示,流体由油气混合物入口进入分离器,入口分流器把油气水混合物大致分成气、液两相。液相由导管引至油水界面以下进入集液部分,在集液部分油水实现分离,上层的原油及其乳状液从挡油板上层溢出进入油池,经出油口流出分离器。水经挡水板进入水室,通过出水口流出分离器。气体水平通过重力沉降部分,经除雾器后由气出口流出。
(二)原油脱水
石油的开采,伴随着产生大量的水。原油中的含水大都以游离水和乳化水两种形态存在,它们给油气集输、储运乃至石油加工带来了许多危害,因此,必须对原油进行脱水。
乳化水是水与原油形成的乳状液,其物理性质发生了很大的变化,因而是脱水的主要对象。乳化水通常有两种类型,一种是油包水型(W/O)乳化水,其水为分散相、油为连续相;另一种是水包油型(O/W)乳化水,其油为分散相、水为连续相。
原油脱水的方法很多,主要有热沉降脱水、化学脱水、离心法脱水、粗粒化脱水、电脱水等。实际脱水过程中,最常用的是热化学破乳脱水法和电脱水法。
1.热化学破乳脱水
热化学破乳脱水就是将含水原油加热到一定的温度,并向原油中加入少量的化学破乳剂,从而破坏油水乳状液的稳定性,促使水滴碰撞、聚结、沉降,以达到油水分离的目的。
2.电脱水
原油电脱水方法适合于处理含水量在30%左右的油包水型原油乳状液。它是将原油乳状液置于高压直流或交流电场中,在电场力的作用下,促使水滴合并、聚结,形成较大粒径的水滴,实现油水的分离。
原油电脱水过程中,水滴在电场中是以电泳聚结、偶极聚结、振荡聚结三种方式进行聚结合并的。其中,在交流电场中,水滴以偶极聚结、振荡聚结方式为主;在直流电场中,水滴以电泳聚结方式为主,偶极聚结方式为辅。
(三)原油稳定及轻烃回收
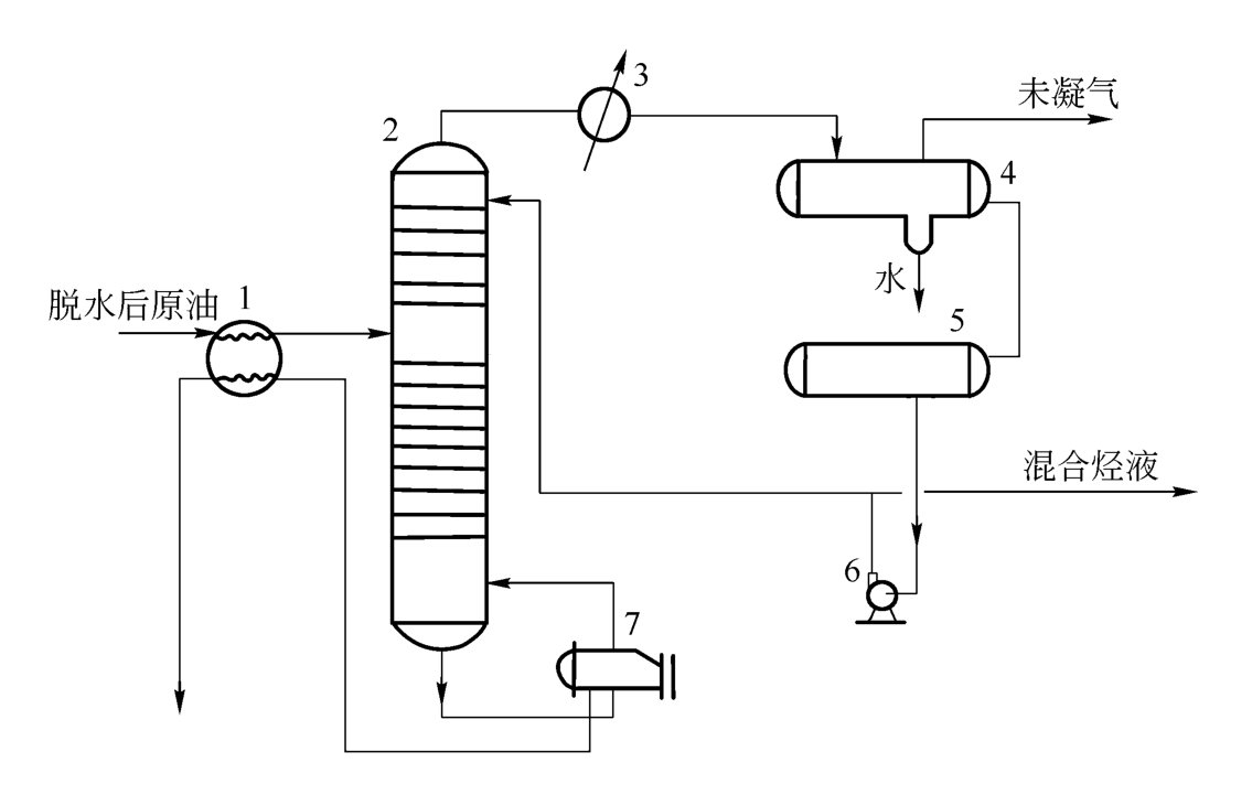
1.原油稳定
原油是多组分的碳氢化合物的混合物。在原油集输过程中,由于操作条件的变化,会使原油中的部分轻组分挥发,造成原油蒸发损耗。为了降低原油的蒸发损耗,充分利用油气资源,保护环境,提高原油储运过程中的安全性,须采用一系列工艺措施,将原油中挥发性强的轻组分(主要是C1~C4)脱出,降低原油的挥发性和饱和蒸气压,使原油保持稳定,这一工艺过程称为原油稳定。
原油稳定的方法很多,主要有闪蒸稳定法、分馏稳定法、大罐抽气法等。
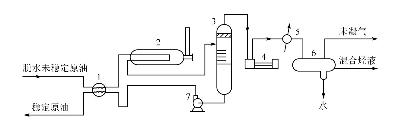
闪蒸稳定法是将未稳定的原油加热到一定温度,然后减压闪蒸分离得到相应的气相和液相产物。这是目前应用较广的方法。闪蒸稳定法的原理流程如图7-15所示。

图7-15 闪蒸稳定法的原理流程图
1—换热器;2—加热炉;3—闪蒸塔;4—压缩机;5—冷凝器;6—分离器;7—泵
分馏稳定法是根据原油中各组分挥发度不同的特点,利用精馏的原理将原油中的C1~C4组分脱出,达到稳定的目的。分馏稳定法的典型流程如图7-16所示。分馏稳定法的主要设备是稳定塔,稳定塔是一个完全的精馏塔,塔的上部为精馏段,下部为提馏段,塔顶有回流系统,塔底有重沸系统。这种方法设备多,流程较复杂,但稳定原油的质量好。

图7-16 分馏稳定法的典型流程图
1—换热器;2—稳定塔;3—冷凝器;4—分离器;5—回流罐;6—泵;7—重沸器
大罐抽气法是利用原油处理站内的沉降脱水油罐,在罐顶安装抽气管线,利用压缩机自罐中抽出油蒸气,经增压、冷却、计量后输送至轻烃回收装置进行回收。
2.轻烃回收
轻烃是指天然气中所含的C3以上的烃类混合物,它们在天然气中以气态的形式存在,通过不同的工艺方法将它们以液态的形式回收称为轻烃回收。
轻烃回收的方法较多,常用的有固体吸附法、液体吸收法及低温分离法等。
固体吸附法是利用固体吸附剂(如活性炭、活性氧化铝等)对各种烃类的吸附能力不同,而使天然气中的各组分得以分离的方法。
液体吸收法是利用天然气中各组分在液体吸收油(如石脑油、煤油等)中的溶解度不同,而使天然气中的各组分得以分离的方法。
这两种方法是早期轻烃回收较常用的方法,由于投资高、能耗大、收率低,现已逐步为低温分离法所替代。
低温分离法是利用天然气各组分冷凝温度不同的特点,在降温过程中使各组分得以分离的方法。这种方法的特点是使气体获得低温。通常低温获得的方法主要有制冷剂制冷、膨胀机膨胀制冷及两者混合使用的制冷方法等。
(四)油田气的净化
油田气含有多种杂质,如砂粒、岩屑等固体杂质,水、凝析油等液体杂质,水蒸气、硫化氢、二氧化碳等气体杂质。固体杂质的存在,会导致管道、设备、仪表等的磨损,严重时会堵塞管道,降低输送量,影响生产安全;水蒸气的存在,不仅降低了管线的输送能力和气体热值,而且当输送压力和环境条件变化时,还可能使水蒸气从天然气流中析出,形成液态水、冰或天然气的固体水合物,从而增加管路压降,严重时堵塞管道;酸性气体H2S或CO2的存在,会加剧管线、设备的腐蚀,影响化工产品的质量。由此可见,气体净化是油田气长距离输送或进行轻烃回收前必不可少的环节。气体净化主要采用以下几种方法:
1.吸附法
吸附法是利用油田气中的不同组分在固体吸附剂表面上积聚特性不同的原理,使某些组分吸附在固体吸附剂表面,进行脱除的方法。
2.吸收法
吸收法是用适当的液体吸附剂处理气体混合物以除去其中的一种或多种组分的方法。如用液态烃吸收气态烃,用水吸收CO2,用甘醇脱水或用多乙二醇甲醚脱硫,用碱液吸收CO2等。在操作过程中,对吸收后的溶液可进行再生,使溶剂得到循环使用。
3.冷分离法
由于多组分混合气体中各组分的冷凝温度不同,在冷凝过程中高沸点组分先凝结出来,这样就可以使组分得到一定程度的分离。冷却温度越低,分离程度越高。例如低温分离法脱水、膨胀机制冷脱水等都是冷分离方法。这一方法流程简单,成本低廉,特别适用于高压气体。
4.直接转化法
直接转化法是通过适当的化学反应,使杂质转化成无害的化合物留在气体内,或者转化成比原杂质易于除去的化合物,达到净化目的。
四、油气计量
油气计量是指对石油和天然气流量的测定。在油气田生产过程中,从井口到外输间主要分为油气井产量计量、外输流量计量和交接数量计量三种。
(一)油气井产量计量
油气井产量计量是指对生产井所生产的油量和气量的测定。目的是了解油气井生产状态,为油气井管理、油气层动态分析提供资料数据。
对于产量高的油气井,通常是每口井单独设置一套计量装置,称为单井计量。对于产量低的油气井,通常是8~12口油井共用一套计量装置,并对每口油井生产的油、气、水进行计量,油井日产量要定期、定时轮换进行计量。这种计量方式称为多井计量。
油气井产量计量方法有两种:分离计量法和多相流量计量法。分离计量法是利用油气分离器先将油井产物分离成气相和液相,或者气、油和水相,然后分别计量各相的流量。由于计量精度受到分离质量的影响,且油气难以完全分离,因此,该法计量精度差,而且附属设备多,占地面积大。多相流量计量法是自动分析检测油井产物的组成和流量,进而测定油井的产油量、产气量和产液量。它是将分离、计量合成一体完成,具有体积小、精度高、操作方便等特点,是计量发展的方向。
(二)外输流量计量
外输流量计量是对石油和天然气输送流量的测定。它是输出方和接收方进行油气交接经营管理的基本依据。计量要求有连续性,仪表精度高。外输原油一般采用高精度的流量仪表连续计量出体积流量,再乘以密度,减去含水量,求出质量流量。综合计量误差一般要求在±0.35%以内。这就要求原油流量仪表要有较高的精度,同时也应定期进行标定。
(三)交接数量计量
交接数量计量是指油田内部各采油单元之间进行的油品输送流量的计量。它是衡量各采油单元完成生产指标情况,进而进行经济核算的依据。从计量方法上看,交接数量计量与外输流量计量基本相似,但由于这种计量是发生在油田内部各采油单元之间的,因此其计量精度不如外输流量计量要求高。
五、含油污水处理
目前,我国多数油田已进入开发晚期,大多采用注水方式开发,从而导致油井采出液含水量升高(有些油田的综合含水率已达90%)。在初加工处理过程中,油井采出液将脱出大量的含油污水,如果含油污水处理不合理就进行回注和排放,不仅会使油田地面设施不能正常运作,而且会因地层堵塞带来危害,影响油田安全生产,同时也会造成环境污染,因此必须合理地处理、利用含油污水。
(一)含油污水的特点
1.污水含油
污水含油量一般为1000 mg/L左右,少部分油田污水含油量高达3000~5000 mg/L,而且同一污水站瞬时污水的含油量也具有一定的波动性。一般来讲,污水中的油是以浮油(油珠直径大于100μm)、分散油(油珠直径10~100μm)、乳化油(油珠直径0.1~10μm)和溶解油(油珠直径小于0.1μm)四种形态分布于水中的。
2.污水含盐
含油污水中含有多种离子,主要包括Ca2+、Mg2+、K+、Na+、Fe2+等阳离子和Cl-、HCO3-、CO23-、SO24-等阴离子。这些离子之间相互结合,生成各种盐类。在一定的条件下,CaCO3、CaSO4、MgCO3等溶解度较小的盐类易形成沉淀。它们如悬浮在水中,会使水浑浊;如沉积在管壁上,会引起结垢。
3.污水含气
污水中溶解有O2、H2S、CO2等多种有害气体。其中,O2是很强的去极化剂,能使阳极的铁原子失去电子,生成Fe2+或Fe3+,进一步生成Fe(OH)3沉淀。同样,CO2、H2S等酸性气体也能与铁原子结合生成FeCO3垢或FeS沉淀。它们都会大大加剧金属设备和管线的腐蚀、结垢。
4.污水含悬浮固体
污水中的悬浮固体是指污水中所含的固体悬浮物,其颗粒直径范围在1~100μm之间,主要包括泥沙、各种腐蚀产物及垢、细菌、胶质、沥青质等。这些悬浮固体悬浮在水中,会使水浑浊;附着在管壁上,会形成沉淀,引起管壁腐蚀;回注于储油层,会使孔隙堵塞,影响油井产量。
综上所述,污水中的成分复杂,其显著特点是腐蚀性强、结垢快。生产中,应重点针对这类问题加以分析,采取有效措施加以处理。
(二)含油污水处理流程
含油污水处理工艺流程因污水水质、净化处理要求不同而异。按照处理工艺过程,大致可将其划分为自然除油—混凝沉降—压力过滤流程、压力式聚结沉降分离—过滤流程、浮选式流程及开式生化处理流程等。
1.自然除油—混凝沉降—压力过滤流程
自然除油—混凝沉降—压力过滤流程如图7-17所示。从脱水转油站送来的含油污水经自然除油初步沉降后,投加混凝剂进入混凝沉降罐进行混凝沉降。然后进入缓冲罐,经提升泵加压后进入压力滤罐进行压力过滤。滤后水再加杀菌剂,得到合格的净化水,外输用于回注;自然除油罐和混凝沉降罐回收的原油进入污油罐,经油泵加压输送至油站;对压力滤罐进行反冲洗时,反洗水泵从反洗水罐提水,反冲洗排水进入回收水罐,经回收水泵均匀地加入自然除油罐中再进行处理。
该流程处理效果良好,对污水含油量、水量变化波动适应性强,但当处理规模较大时,压力滤罐数量较多、操作量大,处理工艺自动化程度稍低。

图7-17 自然除油—混凝沉降—压力过滤流程
2.压力式聚结沉降分离—过滤流程
压力式聚结沉降分离—过滤流程如图7-18所示。它加强了流程前段除油和后段过滤净化。脱水站送来的污水,若压力较高,可进旋流除油器;若压力适中,可进接收罐除油。为了提高沉降净化效果,在压力沉降之前增加一级聚结(亦称粗粒化)除油,使油珠粒径变大,易于沉降分离。抑或采用旋流除油后直接进入压力沉降。根据对净化水质的要求也可设置一级过滤和二级过滤净化。

图7-18 压力式聚结沉降分离—过滤流程
压力式聚结沉降分离—过滤流程处理净化效率较高,效果良好,污水在处理流程内停留时间较短,系统机械化、自动化水平稍高,但适应水质、水量波动能力稍低。
3.浮选式流程
浮选式流程如图7-19所示。该流程首端大都采用溶气气浮,再用诱导气浮或射流气浮取代混凝沉降设施,后端根据净化水回注要求,可设一级过滤和精细过滤装置。

图7-19 浮选式流程
浮选式流程处理效率高,系统自动化程度高,现场预制工作量小,广泛应用于海上采油平台污水系统;在陆上油田,广泛用于稠油污水处理。但该流程动力消耗大,维护工作量稍大。
4.开式生化处理流程
开式生化处理流程如图7-20所示。它是针对部分油田污水采出量较大、不能完全回注、需要部分处理达标排放的实际设计的。含油污水经过平流隔油池除油沉降,再经过溶气浮选池净化,然后进入一级、二级生物降解池和沉降池,最后经提升泵提升至滤池进行砂滤或吸附过滤达标外排。

图7-20 开式生化处理流程图
总之,上述几种流程是目前含油污水处理较常用的流程。当然,由于各油田污水的具体情况不同,上述流程也并非是绝对的,实际应用中,应根据具体的情况选择合适的流程。
